شروط تشكيل المقياس. تفريغ المراجل البخارية
شروط تشكيل المقياس. تفريغ المراجل البخارية
عندما يتبخر الماء ، يزداد تركيز الأملاح فيه باستمرار. إذا لم تتم إزالة الأملاح من الغلاية ، فعند تركيز معين في الماء ، تسقط من المحلول وتترسب على سطح التسخين في شكل مقياس. عند تسخينها إلى 80-100 درجة مئوية ، تتحلل بيكربونات الكالسيوم والمغنيسيوم المذابة في الماء (Ca (HCO3) g ، Mg (HC03) 2) ، وتشكل الحمأة ، وترسب في النقاط السفلية من المرجل (الأسطوانات السفلية والمجمعات).
يتركز المقياس على أكثر الأسطح المجهدة بالحرارة لغربال وأنابيب الغلايات وأسطوانات الغلايات. يقوم المقياس بتوصيل الحرارة 40 مرة (من 20 إلى 100 في غلايات مختلفة) أسوأ من الحديد ، لذلك ، عند العمل بالمقياس ، يزداد استهلاك الوقود وتقل موثوقية أسطح تسخين الغلايات. (السخام ينقل الحرارة 400 مرة أسوأ).
الاعتماد على استهلاك الوقود المفرط على سمك المقياس
سمك المقياس ، مم
متوسط قيمة الاستهلاك المفرط للوقود ،٪
بسبب الموصلية الحرارية المنخفضة للمقياس ، يتم تبريد معدن الغلاية وأنابيب الغربلة بشكل سيئ ويتعرض لارتفاع شديد في درجة الحرارة ، مما يؤدي إلى انخفاض قوتها. هذا يؤدي إلى ظهور انتفاخات وشقوق وتمزق في الأنابيب وحتى انفجار البراميل والغلايات.في غلايات أنابيب المياه الحديثة ، فإن تشغيل الغلاية في حالة تكوين الميزان أمر غير مقبول. يجب أن تعمل الغلايات في وضع خالٍ من الترسبات. تفريغ الغلايات البخارية للحفاظ على الملوحة المسموح بها لمياه الغلايات ، يتم نفخ الغلايات. التفجير هو إزالة الشوائب الغريبة (الأملاح ، الحمأة ، القلويات ، المواد الصلبة العالقة ، إلخ) من المرجل مع ماء الغلاية مع استبدال الماء المنفوخ بمياه التغذية في نفس الوقت. يمكن أن يكون النفخ دوريًا ومستمرًا ، ويتم تنفيذ النفخ الدوري على فترات زمنية معينة ويهدف إلى إزالة الحمأة من النقاط السفلية للغلاية: الأسطوانة ، ومجمعات الغربال ، وما إلى ذلك ، ويتم تنفيذها لفترة قصيرة ، ولكن مع تفريغ كبير من مياه الغلايات ، التي تدخل الحمأة وتحملها. يتم التطهير في موسع مصمم لتبريد الماء قبل تصريفه في المجاري ، حيث يوفر التطهير المستمر إزالة مستمرة للأملاح الذائبة ذات الصلابة الثابتة للحفاظ على تركيزها المسموح به. عادة ما يتم النفخ المستمر من أعلى الأسطوانة ويتم التحكم فيه بواسطة صمام إبرة. يتم تحويل الماء إلى الموسع (الفاصل) ، حيث يتم فصل البخار عن الماء. يستخدم كل من البخار والماء لتسخين المياه الخام أو المعالجة كيميائياً (يتم استخدام حرارتها) ، ويتم تحديد توقيت ومدة التفريغ من خلال التعليمات أو رئيس غرفة الغلاية (وفقًا لتعليمات المختبر).
إذا لم تكن متخصصًا ولا يوجد وقت للتعامل مع تطوير موقع الويب ، فيمكنك دائمًا الاتصال بشركة مؤهلة ستكون جاهزة لإنشاء موقع ويب لك.
مهما كان مزاجك أنت وأصدقاؤك ، يمكنك دائمًا شراء هدية لأي عطلة
في متجرنا ، يمكنك دائمًا شراء حفاضات وإسعاد طفلك
ما هو احتراق الانحلال الحراري على أي حال؟
التدفئة بالخشب ليست مريحة للغاية ، لأنه في ظل الظروف العادية ، يحترق الخشب بسرعة كبيرة ، ولا يتم استخدام جزء كبير من الحرارة. يجب عليك تحميل الوقود باستمرار في الغلاية أو الفرن. ينطوي الانحلال الحراري على خلق ظروف يحترق فيها الوقود بشكل أبطأ بكثير ، مع إطلاق قدر أكبر من الحرارة بشكل ملحوظ. يتحقق هذا التأثير عندما يحترق الخشب بمحتوى أكسجين منخفض ، أي ببطء شديد. ونتيجة لذلك ، يتكون الرماد وفحم الكوك والغاز القابل للاحتراق.
يتم خلط هذا الغاز مع الهواء في مصنع الانحلال الحراري ، كما أنه يحترق في درجات حرارة عالية جدًا ، مما يؤدي إلى إطلاق كمية كبيرة من الطاقة الحرارية. وبالتالي ، فإن مبدأ تشغيل غلاية الانحلال الحراري يشمل مرحلتين من الاحتراق:
- أولاً ، مع الإمداد المحدود من الأكسجين ، تحترق الأخشاب ، مما يؤدي إلى إطلاق غاز قابل للاحتراق ؛
- ثم يحدث احتراق خليط الهواء والغاز.
يتم استخدام مبدأ مماثل للاحتراق على مرحلتين في العديد من التركيبات المنزلية ، على سبيل المثال ، في موقد حرق الأخشاب البطيء وحتى في مولدات الوقود الصلب التي تسمح باستخدام الخشب كوقود للسيارات. ومع ذلك ، يجب ضبط تشغيل غلاية الانحلال الحراري بشكل صحيح حتى لا تتلف نظام التدفئة في المنزل.
ارتفاع سعر المراجل الصناعية له ما يبرره تماما. أولاً ، نظرًا لاستخدام مواد عالية الجودة في إنشائها يمكنها تحمل درجات حرارة الاحتراق العالية (حديد مقاوم للحرارة ، وسبائك فولاذية 8 مم ، وطبقة من النار ، وما إلى ذلك). ثانيًا ، بسبب نظام التحكم الآلي المعقد ، والذي يضمن الكفاءة العالية للمعدات.
لضمان أقصى تأثير للاحتراق ، يتم أخذ درجة حرارة تسخين الحطب ورطوبته الأولية في الاعتبار ، لأن عملية تبخر الماء تؤثر بشكل كبير على كمية الطاقة المنبعثة. من أجل التحكم في عملية الاحتراق ، من الضروري التحكم بدقة في كمية الهواء التي يتم توفيرها للمنشأة. يتم توفير الهواء بواسطة مروحة ، الأمر الذي يتطلب وصولًا مستمرًا للكهرباء. يؤدي وجود مروحة إلى تحويل غلاية الانحلال الحراري إلى تركيب يعتمد على الكهرباء. في حالة انقطاع التيار الكهربائي ، يوصى باستخدام UPS أو جهاز مشابه.
سير تركيب غلاية الوقود الصلب
على الرغم من التقدم في مجال كهربة الدولة وتغويزها ، لا يزال هناك العديد من الأماكن التي لا توجد فيها هذه الاتصالات عمليًا. ولكن حتى في أماكن وجودهم ، يفضل الكثير من الناس ترتيب تدفئة مستقلة وإمداد بالماء الساخن في منازلهم.
للقيام بذلك ، يتم تثبيت غلاية تعمل بالوقود الصلب ، والتي تسمح لك بالحصول على الحرارة والماء الساخن في منزل خاص أو كوخ أو كوخ بتكاليف تشغيل واستثمارات مالية أقل بكثير. يعد اختيار هذا النوع من المعدات كبيرًا جدًا ، ولكن يحتوي كل منها على مخططات اتصال واضحة إلى حد ما لأنواع مختلفة من التدفئة.
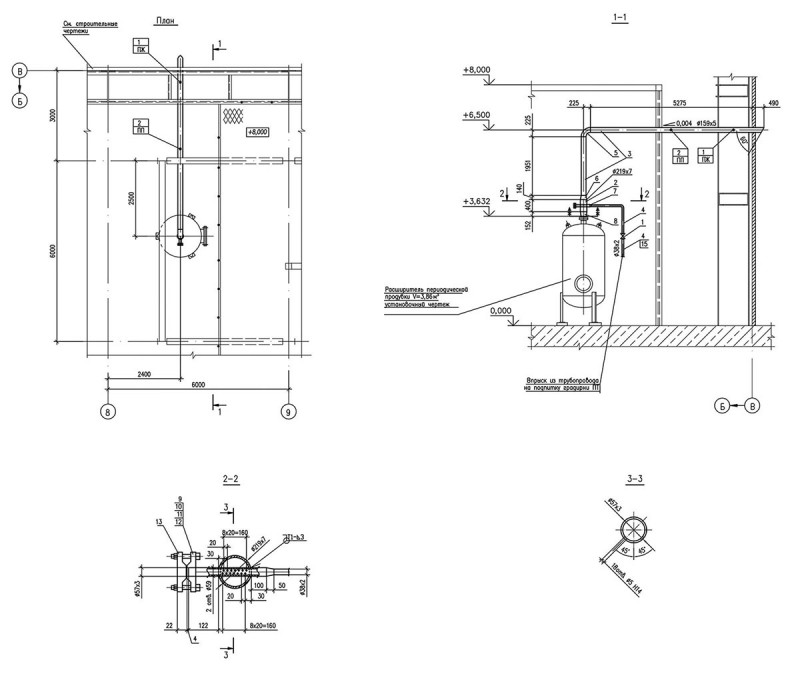
مخططات ورسومات تفريغ الغلاية
مخطط تطهير المرجل
مخطط تطهير المرجل
هذا جزء من مخطط حقيقي منتشر لمحطة دورة مركبة بقدرة 450 ميغاواط. يوضح الرسم التخطيطي كيفية تنفيذ التطهير المستمر والمتقطع.
يدخل التفريغ المستمر من أسطوانة الضغط العالي إلى فاصل / موسع التفريغ المستمر. يتم تثبيت ما يلي على الخط على طول تدفق الوسيط: صمام يدوي للإغلاق ، ومقياس تدفق ، ومنظم مكهرب ، ومجموعة من غسالات الخانق ، والتركيبات المكهربة ومجموعة من غسالات الخانق.
في نهاية المقال ، يتم إعطاء مثال لحساب موسع التفجير المستمر.
تم تجهيز RNP بصمام أمان.
في هذا المخطط ، يتم إرسال البخار المشبع من فاصل التفجير المستمر إلى أسطوانة الضغط المنخفض. يتم تثبيت صمام إغلاق يدوي وصمام فحص على خط أنابيب البخار. سيتم إرسال الصرف من RNP إلى خزان نفايات نظيف.
يتم إرسال التفريغ من RNP إلى موسع التفريغ المتقطع ، ويتم تثبيت صمام التحكم الكهربائي وصمامات الإغلاق اليدوي على الخط. علاوة على ذلك ، يتم تصريف الصرف من RPP في خزان الصرف من الغلايات.
رسم خط أنابيب البخار من فاصل التفجير المستمر إلى جهاز نزع الهواء

البخار من RNP إلى نزع الهواء
يُظهر رسم تجميع التصميم تخطيط خط أنابيب البخار منخفض الضغط من موسع التفريغ المستمر إلى جهاز نزع الهواء في الغلاف الجوي.تم تركيب قطعتين من التركيبات على خط أنابيب البخار ، أحدهما صمام إغلاق (الموضع 2) والآخر عبارة عن صمام فحص (الموضع 1) بحيث لا يمكن للبخار العودة إلى الموسع.
سحب العادم من صمام الأمان RNP

تطهير من صمام الأمان RNP
يوضح الرسم الآخر أنابيب العادم من صمام تصريف RNP. يتم توجيه خط الأنابيب من صمام الأمان إلى حافة المبنى الرئيسي وفي محاذاة الأعمدة يتم توجيهه إلى السطح ، على ارتفاع يزيد عن 2 متر ، لضمان سلامة موظفي المحطة. يتم توفير مانع تسرب المياه على خط أنابيب العادم لإزالة الصرف في مجمع الصرف. من تجربة التشغيل ، يوصى بجعل قطر أنبوب ختم المياه أكبر من قطر الصرف التقليدي من أجل منع انسداده ، حيث يمكن أن تدخل الأوراق والأوساخ الأخرى إلى خط أنابيب العادم من الغلاف الجوي.
رسم بخار فلاش من موسع التفجير المتقطع

فلاش من المتوسع التفجير
يُظهر الرسم الوميض من موسع التفجير المتقطع. يتم عرضها أيضًا خارج المبنى ولكن من الجانب. البخار ، على عكس العادم ، دائم. لتبريد البخار ، يتم توفير جهاز خاص لحقن الماء البارد في خط الأنابيب.
كيف تجمع هذه الوحدة بنفسك
لصنع مثل هذا الجهاز المعقد ، فأنت بحاجة إلى مجموعة واسعة من الأدوات والمواد. فيما يلي قائمة عينة منها:
- الحفر الكهربائية؛
- آلة لحام (نموذج DC موصى به) ؛
- عدة حزم من الأقطاب الكهربائية
- البلغارية؛
- طحن عجلة 125 مم ؛
- عجلة القطع 230 مم ؛
- صفائح معدنية 4 مم ؛
- مجموعة من الأنابيب بأقطار مختلفة ؛
- مجموعة من الأنابيب المهنية 2 مم ؛
- عدة شرائح من الصلب بعرض وسماكات مختلفة ؛
- المعجب؛
- جهاز استشعار درجة الحرارة.
السماكة الموصى بها من الفولاذ المستخدم في التصنيع المستقل لغلاية الانحلال الحراري 4 مم. ومع ذلك ، من أجل توفير المال ، يمكن استخدام الفولاذ 3 مم لجسم الجهاز.

تتيح لنا الدراسة الدقيقة للمخططات والرسومات والأجهزة الخاصة بغلاية الانحلال الحراري المضي قدمًا في تصنيعها الفعلي. بمساعدة طاحونة يتم قطع العناصر الضرورية. ثم يتم استخدام آلة اللحام. يتم تقديم تجميع غلاية الانحلال الحراري بتفصيل كبير في الفيديو التالي:
بالإضافة إلى ذلك ، ينبغي اتباع عدد من التوصيات:
- عادةً ما يتم وضع مدخل الوقود للموديلات محلية الصنع أعلى قليلاً من غلايات الوقود الصلب التقليدية.
- من الضروري تثبيت محدد يسمح لك بالتحكم في كمية الهواء الداخل إلى حجرة الوقود ، وكذلك وضع الحطب أو القوالب في الوقت المناسب.
- لتصنيع المحدد ، يمكنك استخدام أنبوب بقطر حوالي 70 مم ، أطول قليلاً من جسم الجهاز.
- يجب أن يتم لحام قرص فولاذي بالجزء السفلي من المحدد ، مما يشكل فجوة بحوالي 40 مم بجدران الأنبوب.
- لتركيب المحدد في غطاء الغلاية ، قم بعمل ثقب مناسب.
- يجب أن تكون فتحة تحميل الحطب مستطيلة. أغلق هذه الفتحة بباب ، ببطانة فولاذية خاصة توفر ثباتًا محكمًا.
- أدناه تحتاج إلى عمل ثقب لإزالة الرماد.
- يجب أن يكون الأنبوب الذي يتحرك من خلاله المبرد داخل المرجل مع ثني من أجل زيادة نقل الحرارة إلى أقصى حد.
- يمكن تنظيم كمية الناقل الحراري التي تدخل المرجل باستخدام صمام مثبت بالخارج.
إذا لم يكن هناك أول أكسيد الكربون في منتجات الاحتراق بعد بدء التشغيل الأول للغلاية ، فإن التصميم يكون دقيقًا ويعمل بشكل صحيح. في المستقبل ، يجب أن تراقب بانتظام حالة اللحامات في الغلاية وتنظيفها على الفور من الرماد والسخام المتراكم.
يرجى ملاحظة أن استخدام غلاية الانحلال الحراري ليس مع تسخين المياه التقليدي ، ولكن مع أنظمة تسخين الهواء يعتبر مزيجًا ناجحًا للغاية. ينتقل الهواء في هذه الحالة عبر الأنابيب ، ويعود إلى النظام عبر الأرضية
لن يتجمد مثل هذا النظام أثناء موجة البرد الشديد ؛ في حالة مغادرة أصحاب المنزل ، ليست هناك حاجة لتصريف المبرد.
غلاية الانحلال الحراري من البرميل
نحتاج إلى برميل معدني سعة 200 لتر. يمكنك أن تأخذ واحدة جاهزة ، أو يمكنك ثني ولحام لوح من الصلب بسمك 3-4 مم. نقطع نهايته العلوية ونصنع غطاء منه ، ونلحم شريطًا من المعدن حول المحيط. نحفر حفرة في المركز لأنبوب الهواء. على الجانب الموجود في الجزء العلوي من البرميل ، نقوم بحفر ثقب للمدخنة ولحام أنبوب المدخنة فيه.
بعد ذلك نصنع المكبس. إنها دائرة ، قطرها أصغر قليلاً من غطاء البرميل ، بحيث يمكن ملاءمتها. يتم حفر حفرة في المركز ويتم لحام أنبوب هواء من خلالها يتدفق الأكسجين إلى الفرن.

في الجزء العلوي نصنع مخمدًا ينظم كمية الهواء الداخل. للقيام بذلك ، نقوم بحفر ثقب ، وإدخال دبوس محكم فيه ولحام لوحة صغيرة بداخله. من خلال تدويرها ، نغير مساحة الحفرة.
من الأسفل ، يجب وزن الصفيحة الفولاذية بحيث أثناء الاحتراق ، يقوم المكبس ، تحت وزنه ، بخفض وطحن الوقود المحروق
من المهم أن يتم إغلاق جميع اللحامات. إذا لم يكن الأمر كذلك ، فلن يكون المرجل قادرًا على العمل بكفاءة كافية.
استخدام مثل هذه الغلاية محلية الصنع بسيط. يسكب الوقود في القاع ويضرم النار. عندما تشتعل بدرجة كافية ، يتم تثبيت مكبس في الأعلى ويتم إغلاق الغطاء. عندما يحترق ، ينخفض المكبس تدريجيًا.
ستحدث عملية احتراق تحتها ، وستحترق الغازات المنبعثة فوقه. يُطلق على هذا التصميم أيضًا اسم رأس الانحلال الحراري ويمكن أن يعمل على الخشب أو الوقود ذي الصلة من نفايات الخشب.
تحليل المخطط والرسومات والحسابات
لفهم مبدأ تشغيل الجهاز بشكل أفضل ، يوصى بدراسة مخطط غلاية الانحلال الحراري.

إنه يعكس موقف العناصر الضرورية مثل:
- ثقب الهواء
- غرفة الاحتراق
- قنوات الدخان
- أنابيب لتزويد وتصريف المياه ؛
- المنظمين؛
- موقع تركيب المروحة ، إلخ.
نظرًا لأن غلاية الانحلال الحراري جهاز معقد نوعًا ما ، يوصى بالالتزام بالرسم عند تصنيعه. فيما يلي أحد أكثر طرازات الأجهزة شيوعًا والمناسبة للإنتاج الذاتي:

عادة ، يتم استخدام غلاية 40 كيلو واط لمنزل خاص. إذا كان هذا المؤشر بحاجة إلى زيادة أو إنقاص ، فمن المستحسن تغيير معلمات الجهاز وفقًا لذلك. البيانات المطلوبة معروضة في الجدول:

يمكن أن يكون المرجل 25-30 كيلو واط هو الخيار الأفضل لمنزل صغير. سيوفر إنشاء وحدة صغيرة الوقت والمال.
التثبيت خطوة بخطوة
في أي تعليمات مرفقة بالغلاية ، هناك توصيات لتركيب المعدات. يجب أن يتم تركيب غلاية تعمل بالوقود الصلب بوضوح وفقًا للتعليمات والقواعد الفنية للشركة المصنعة.
من الضروري اتباع تسلسل الإجراءات.
تحتاج أولاً إلى ترتيب قاعدة صلبة من مادة غير قابلة للاحتراق أسفل قاع 20 سم أكبر من قاعدة الوحدة ، فمن الأفضل صب قاعدة خرسانية. بعد ذلك ، تحتاج إلى تثبيت المرجل على قاعدة صلبة ، مع مراعاة جميع المسافات ، وضبط الوضع الأفقي والرأسي للجهاز.
ربط الأنابيب وعناصر الأمان
بالتمسك بمخطط التوصيل ، قم بعمل رابط لمجموعة الأمان في مجموعة كاملة لهذا النوع من الغلايات ، والتي يتم وضعها قبل الصمامات.
بعد ذلك ، يجب توصيل أنابيب التسخين ، ومن المستحسن الاتصال من خلال صمامات الإغلاق ، بينما يتم إغلاق الوصلات بعناية بشريط الكتان أو السباكة.
بعد ذلك ، تحتاج إلى تجميع المدخنة ، حيث يعتمد الجر الجيد على منطقة المقطع العرضي المحددة بشكل صحيح وارتفاع الأنبوب ، ويجب أن تكون جميع الوصلات مغطاة بمادة مانعة للتسرب مقاومة للحرارة.
المرحلة الأخيرة
في المرحلة التالية ، من الممكن بالفعل ملء نظام التدفئة بالماء عند ضغط أعلى والتحقق من وجود تسرب. بعد ذلك ، من الضروري التحقق من موقع المشابك ، والمخمدات ، والمقابس ، وأحجار النار. في نهاية التثبيت ، تحتاج إلى تخفيف ضغط الماء عن العامل ، وتركيب مخمدات في المدخنة وصندوق النار ، وتحميل الحطب.
يمكنك الآن إشعال الغلاية ، عند الوصول إلى درجة حرارة التصميم ، قم بتشغيل منظم الحرارة إلى المستوى المحدد للإمداد الحراري لتدفئة الغرفة بشكل مريح ولا تنسَ وضع الحطب في الفرن في الوقت المناسب.
نقوم بتوصيل غلاية الوقود الصلب بمشاكل نظام التدفئة وحلها
على عكس وحدات التسخين بالكهرباء والغاز ، فإن غلايات الوقود الصلب غير مجهزة على الإطلاق بمضخات الدوران ومجموعة الأمان وأجهزة الضبط والتحكم. يحل الجميع هذه المشكلات بمفردهم ، ويختارون نظام أنابيب جهاز التسخين وفقًا لنوع وميزات نظام التدفئة. لا تعتمد كفاءة وإنتاجية التدفئة فحسب ، بل تعتمد أيضًا على تشغيلها الموثوق به والخالي من المتاعب على كيفية تنفيذ تركيب مولد الحرارة بشكل صحيح.
هذا هو السبب في أنه من المهم تضمين المكونات والأجهزة في الدائرة التي تضمن متانة وحدة التدفئة وحمايتها في حالات الطوارئ.
بالإضافة إلى ذلك ، عند تركيب غلاية تعمل بالوقود الصلب ، يجب ألا ترفض المعدات التي تخلق راحة وراحة إضافية. بمساعدة مجمع الحرارة ، من الممكن حل مشكلة الاختلافات في درجات الحرارة أثناء إعادة تشغيل المرجل ، كما أن غلاية التدفئة غير المباشرة ستزود المنزل بالماء الساخن. هل تفكر في توصيل وحدة تسخين تعمل بالوقود الصلب وفقًا لجميع القواعد؟ سوف نساعدك في هذا!
غلاية حسب مخطط بيليف
سنحتاج إلى المواد التالية:
- حوالي 10 أمتار مربعة من الصفائح المعدنية بسمك 4-5 مم.
- 8 متر من الأنابيب الفولاذية قطر 57 ملم وسمك الجدار 3.5 ملم.
- متر واحد من الأنابيب بقطر 159 ملم و 32 ملم.
- 15 قطعة من طوب النار.
- مروحة منفاخ. مروحة منفاخ على غلاية الانحلال الحراري
- شرائط فولاذية بعرض 20 و 30 و 80 ملم.
من بين الأدوات الرئيسية ، ستحتاج إلى طاحونة وحفر وآلة لحام.
إرشادات خطوة بخطوة لتجميع المحلل الحراري:
- هناك نوعان من غرف الاحتراق. صندوق نيران يحترق فيه الخشب والغاز ، حيث تحترق الغازات المنبعثة.
- يتم لحام الجدار الخلفي وفتحات التهوية من قناة أو أنبوب احترافي به فتحات مثقوبة.
- يتم عمل ثقب في الفرن ويتم لحام أنبوب من خلاله يدخل الأكسجين.
- التالي هو المبادل الحراري. للقيام بذلك ، نأخذ لوحين معدنيين ونحفر فيهما ثقوبًا متناظرة لأنبوب بقطر 57 مم.
يتم قطع الأنبوب إلى قطع من نفس الطول ، ويتم لحامها في الفراغات. ثم يتم لحامها في المرجل.
قبل عمل ولحام الجدار الأمامي لغرف الاحتراق ، يتم عمل فتحتين فيه. سيتم تصميمها لأنابيب الهواء الداخل والخارج. مخطط المرجل الانحلال الحراري
يتم لحام نتوء وغطاء أمام المخمد. من المهم تنظيف جميع طبقات اللحام بالمطحنة.
من الأعلى ، نقوم بغلق الهيكل بأكمله بورقة بعرض 4 مم بزوايا. الجزء العلوي معزول بشكل إضافي. بعد ذلك ، نتحقق من المربع للتحقق من الضيق. يمكنك فعل ذلك بالماء. إذا لم يكن هناك إحكام ، فإن كفاءة الغلاية ستنخفض بشكل كبير.
أبواب غرف الاحتراق مصنوعة من صفائح من الحديد الزهر. المفصلات ملحومة ويتم تثبيتها. يتم وضع المزالج في الأعلى.
نضع الغرفة السفلية بالطوب. قبل تقطيعها إلى الحجم المطلوب. نظرًا لأنها لن تكون مرئية ، فليس من الضروري شراء أخرى جديدة. يمكن العثور عليها مجانًا بالقرب من أي مبنى مدمر.
يتم تركيب مروحة منفاخ عند مخرج أنبوب الهواء.
أيضًا ، يمكن إجراء مثل هذا التصميم من KST للغلاية ، باستخدامه كجسم.
طرق الاتصال
هناك طريقة شائعة إلى حد ما وهي توصيل سخان المياه بالنظام في دائرة مغلقة.
جسم غلايات الوقود الصلب غير مجهز بخزان تمدد ومضخة دوران وعناصر أخرى تضمن سلامة تشغيله. لذلك ، يجب تضمين كل هذه المعدات في أنابيب الغلاية من جانب الدائرة الحرارية.
عند إدخال الجهاز في النظام ، يجب أن نتذكر أن توسع المبرد في هذه الوحدات غالبًا ما يأخذ طابعًا غير متحكم فيه.
لذلك ، من الأفضل تركيب غلاية تعمل بالوقود الصلب في دائرة مفتوحة ، عندما يتدفق الماء الزائد أثناء ارتفاع درجة الحرارة ببساطة من خلال أنبوب خزان التمدد. خلاف ذلك ، يمكن أن يؤدي الضغط المتزايد في الأنابيب إلى تمزقها.
مع وحدة الخلط
تتضمن طريقة التوصيل الثانية وجود وحدة خلط. وفقًا للتعليمات ، يجب أن يكون المبرد عند مدخل المرجل درجة حرارة تسخين لا تقل عن 60 درجة لتجنب التقلبات الحرارية الكبيرة. سيؤدي انتهاك هذه الفقرة إلى تقليل عمر الوحدة ويؤدي إلى تلوث مفرط.
لتجنب مثل هذه المفاجآت ، يجب توصيل وحدة الخلط بأنابيب السخان ، والتي ستوفر ، إذا لزم الأمر ، الماء الساخن من خط الأنابيب وتخلطه بالماء البارد من النظام.
الطريقة الثالثة هي مخطط لتوصيل خزان عازل بأنابيب المرجل للتحكم في درجة حرارة الماء. عندما ترتفع درجة حرارة المبرد ، يمتص المخزن المؤقت الحرارة الزائدة ، وبعد أن يبرد الغلاية ، يطلقها في نظام التدفئة.
وبالتالي ، فإن الدائرة الحرارية محمية من التغيرات المفاجئة ، مما يسمح لك بالحفاظ على درجة حرارة ثابتة في المنزل.
كيفية صنع غلاية الانحلال الحراري بأيديكم الرسومات والمخططات
بادئ ذي بدء ، من أجل تصميم غلاية الانحلال الحراري بيديك ، يتم اختيار مخطط ورسم مناسبين.
ضع في اعتبارك ثلاث طرق تصنيع رئيسية من مواد مختلفة:
- من برميل أو صفيحة فولاذية على شكل اسطوانة.
- من الفولاذ القوي على شكل مكعب ، باستخدام مخطط Belyaev ،
- من لبنة على شكل فرن. قبل اختيار نوع الغلاية التي ستقوم ببنائها ، راجع جميع الرسومات والمخططات ، بالإضافة إلى تعليمات التجميع.
كل نوع من المعدات محلية الصنع طويلة الحرق لها مزاياها وعيوبها. سيصنع البرميل تصميمًا مضغوطًا للمرآب ، وسيكون فرن القرميد قادرًا على تسخين المنزل بأكمله ، مما يوفر الوقود بشكل كبير.
التفجير المستمر للغلايات البخارية
أكمل قراءة "تضارب المصالح. كيف لا تضر بالنظام من خلال تحسين تشغيل المنشآت الفردية "، سنتحدث اليوم عن كيفية تأثير التدابير التي تهدف إلى تحسين تشغيل معدات الغلايات على الكفاءة الكلية لنظام البخار ، أي أتمتة التفجير المستمر للبخار المرجل واستخدام حرارة النفخ المستمر.
دعنا نحاول معرفة سبب ضرورة التفجير المستمر للغلاية البخارية.
عندما يتبخر الماء الموجود في الغلاية البخارية ، فإن أي شوائب موجودة في مياه التغذية لا يتم نقلها بعيدًا مع البخار ، ولكنها تظل في ماء الغلاية.نتيجة لذلك ، يزداد تركيز المواد الصلبة الذائبة في ماء الغلاية أكثر فأكثر بمرور الوقت. يزداد محتوى الملح في الغلاية مما يؤدي بدوره إلى تكوين رغوة على سطح الغلاية. يتم نقل الرغوة من السطح بعيدًا عن المرجل إلى خط أنابيب البخار. الرغوة هي أيضًا سبب إيقاف تشغيل الغلاية على حماية "المستوى في الأسطوانة".
للتخلص من هذه المشاكل ، يحدد مصنعو الغلايات الحد الأقصى لمحتوى الملح في الغلاية. بناءً على قيمة الحد الأقصى لمحتوى الملح في الغلاية والملوحة الموجودة في مياه التغذية ، يمكنك العثور على الحد الأدنى لقيمة التفريغ المستمر للغلاية:
Dnp \ u003d Dk * Spv / (Smax - Spv)
Dnp - معدل تدفق التطهير المستمر ؛ Dk هو استهلاك مياه التغذية للغلاية (t / h) ؛ Spv هي ملوحة مياه التغذية (ميكروغرام / كغ) ؛ Сmax - أقصى محتوى ملح في الغلاية (ميكروغرام / كغ)
سيكون فقد الحرارة مع التفريغ المستمر:
Qpot \ u003d Dnps * inp - Dnpb * isb
Qpot - فقدان الحرارة مع التطهير المستمر (kcal / h) ؛ Dnps - معدل التدفق الحالي للنفخ المستمر (t / h) ؛ Dnpb - استهلاك التفجير المستمر ، بعد تركيب وحدة استرداد الحرارة بالتصريف المستمر (t / h) ؛ inp هو المحتوى الحراري للتفريغ المستمر عند الضغط في المرجل (kcal / kg) ؛ isb هو المحتوى الحراري للتفجير المستمر بعد تركيب وحدة استرداد الحرارة بالتصريف المستمر (kcal / kg).
في حالة عدم وجود أتمتة لتفجير الغلاية المستمر ، فإن معدل التدفق الحالي للتفجير المستمر يتجاوز بشكل كبير الحد الأدنى لمعدل التدفق المطلوب للتفجير المستمر. ويرجع ذلك إلى حقيقة أن تحليلات محتوى الملح في الغلايات يتم إجراؤها مرة واحدة يوميًا ومن أجل منع محتوى الملح في الغلايات من تجاوز الحد ، من الضروري الحفاظ على محتوى الملح في الغلاية عند المستوى الأدنى المسموح به.
يؤدي تجاوز التفريغ المستمر لمرجل الغلاية إلى فقد طاقة حرارية تبلغ 1-3٪ من الطاقة الحرارية للبخار المنتج.
في ظل وجود التحكم الآلي في التفريغ المستمر ، من الممكن الحفاظ على الملوحة في الغلاية بنسبة 2-3٪ أقل من الحد الأقصى المسموح به لمحتوى الملح ، مما يؤدي إلى انخفاض استهلاك التفريغ المستمر.
عند أتمتة التفجير المستمر ، أقترح أنا وزملائي استخدام حرارة التفريغ المستمر لإنتاج بخار وميض وتسخين أي تدفق موجود: - ماء المكياج إلى جهاز نزع الهواء ، (الشكل 1) - تغذية المياه قبل غلاية البخار. (الصورة 2)
دعونا نحلل تأثير تدابير كفاءة الطاقة المدرجة فيما يتعلق بتأثيرها على المعايير الأخرى لتشغيل المحطة:






